网站首页  百科知识

请输入您要查询的百科知识:

 

词条 配合饲料加工厂
类别 中文百科知识
释义

配合饲料加工厂formulated feed processing plant

加工生产配合饲料的专业厂。一般以生产全价配合饲料为主,有的大型厂同时也生产预混合饲料和浓缩饲料。小型配合饲料加工厂可装备配合饲料加工机组,大中型饲料工厂一般需专门设计。
现状 美国是发展饲料生产最早的国家之一,1909年开始生产饲料,至今饲料工业已居十大工业的第九位。据1985年统计,美国的配合饲料加工厂总数已达8 300座,其中有3 727座年生产规模在1 000~10 000吨之间,另有864座是每年超过50 000吨的大型饲料加工厂。美国饲料厂生产过程的自动控制较为普遍,其中有微处理机控制、冲孔卡控制和电脑控制三种型式。电脑控制用于大型饲料厂,能自动编制配方并根据这些配方来控制生产;电脑还可储存几十到上千个饲料配方,只需输入配方代号,计算机即能自动按照配方控制生产。自动化程度高的配合饲料厂每人每年产量达6666吨。
苏联在第二次世界大战前后发展配合饲料生产,至80年代苏联的配合饲料生产已仅次于美国,占世界第二位。其工厂生产规模,大型年产量为2万~12万吨;中型年产量为1.2万~1.5万吨;小型常配以饲料加工机组,年产量为0.4万~1.2万吨。
中国的饲料加工厂始建于1962年,1976年开始迅速发展,据1984年统计,中国已建立饲料工厂5 000余座,其中单班年产10 000吨以上的厂93座,2 000吨以上的2 500座。以配合饲料加工机组装备的小型饲料加工厂规模为单班年产200、600、1 000、2 000、3 000、4 000、5 000、6 000吨级,专门设计的大中型配合饲料加工厂规模为单班年产3 000、5 000、10 000、20 000吨级等,为进一步发展饲料工业打下了基础。但工厂的自动控制程度还较低,只是部分引进设备的饲料厂采用了电子计算机控制,多数仍采用配料系统工艺控制。单班年产10 000吨的饲料厂,主车间劳动生产率为每人每年产1 430吨,全厂劳动生产率每人每年385吨。
工艺流程类型 工艺流程是各个设备和装置按一定生产程序和技术要求排列组合而形成的饲料加工的过程。它决定于产品类型、生产规模、饲料配方和包装型式等。
按产品的类型可分粉状配合饲料和颗粒状配合饲料两种工艺流程。粉状配合饲料的工艺流程中所用设备有粒料仓、粉料仓、粉碎机、计量器、混合机、成品仓和输送装置等;颗粒配合饲料的工艺流程中除上述各部分设备外还有制粒机、冷却器、油脂喷涂机、振动筛、碎粒机和蒸汽锅炉等。
饲料粉碎工艺有一次粉碎、单一循环粉碎和二次粉碎等三种形式。单一循环粉碎工艺是将粉碎机换上大筛孔并在粉碎机后加一分级筛,分级筛分出细粒进入配料仓,分出大颗粒回入粉碎机再次粉碎,在只增加一分级筛的情况下可提高产量34~36%,降低电耗26~40%。二次粉碎工艺是在粉碎机前加一台对辊式磨粉机和一个分级筛,经过对辊式磨粉机组粉碎后的物料由分级筛分级,细粒进入配料仓,粗粒进入锤式粉碎机进行第二次粉碎,可节约能耗25~50%。后两种流程适用于大型饲料加工厂。
饲料粉碎和计量混合的次序有先粉碎后配料和先计量配料后粉碎混合两种流程型式,如图1。前者需

饲料粉碎和计量混合次序

较多的配料仓,造价较高,但它的粉碎机利用效率高,粉碎过程易控制,粉碎机短暂停机也不会影响生产,适用于大中型配合饲料加工厂。
按配料计量的型式,工艺流程又可分容积式计量和重量式计量两种。前者因精确度低而在大中型配合饲料加工厂中应用很少。后者又有一仓一秤和多仓一秤两种型式。一仓一秤的工艺流程是在每个配料仓下设一计量秤,各种物料经各计量秤计量后由水平输送器送入混合机混合,这种流程计量可靠,精确度高,计量速度快,但设备费用高,不易实现自动控制。多仓一秤的工艺流程只用一台计量秤。计量时,先是1号仓给料器开动,开始进料和称量,达到要求数量后计量秤通过控制台发出信号,使1号仓停止进料,2号仓开始进料和称量,全部计量完毕后,控制台发出信号,打开卸料门,将全部物料卸入混合机,以后即重复此过程。这种工艺流程设备少,总体布置紧凑,便于自动控制。大中型配合饲料加工厂中以多仓一秤流程应用最广。
按颗粒饲料制作过程不同可分直接压成小颗粒以及先压成大颗粒后破碎成要求的小颗粒两种型式,后者可提高产量,减少能量消耗,减少制粒机部件的磨损,适用于需用小直径颗粒饲料的鸡、鸭、鱼及其他小动物的饲料生产。
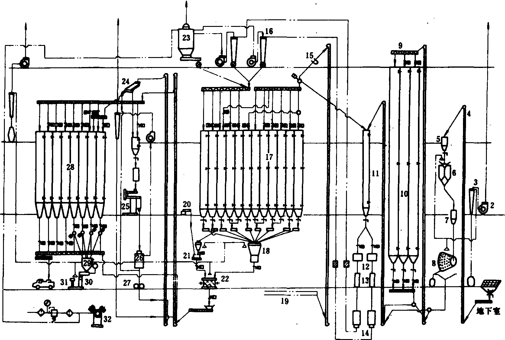
图2为能生产粉状和颗粒状配合饲料的单班年产10000吨(小时产5吨)配合饲料加工厂的工艺流程。它采用了一次粉碎,先粉碎后配料,由主料大电子秤和微量元素小电子秤分别进行的重量式多仓一秤计量,先压制成大颗粒后破碎成小颗粒。成品可由袋装或散装,整个系统实现了自动和半自动控制,并提供有蒸汽以压制颗粒,提供压缩空气供给各气动闸门和脉冲除尘器。

图2 单班年产10000吨级配合饲料加工厂工艺流程图

1.原粮投料坑;2. 离心风机;3. 旋风除尘器;4.斗式提升机;5.缓冲仓;6.机械秤;7.初清筛上料仓;8.初清筛;9.螺旋输送器;10立筒仓;11.粉料上料仓;12.流量控制器;13.永磁筒;14.粉碎机;15.永磁盒; 16.旋风集尘器;17.配料仓;18.大电子秤;19.副料刮板输送机;20.加料机;21.小饲料混合机;22.大饲料混合机;23.脉冲除尘器;24.分级筛;25.颗粒机;26.冷却器;27.破碎机;28.成品仓;29.成品秤上料仓;30.成品秤; 31. 缝包机; 32. 空压机

随便看

 

开放百科全书收录579518条英语、德语、日语等多语种百科知识,基本涵盖了大多数领域的百科知识,是一部内容自由、开放的电子版国际百科全书。

 

Copyright © 2000-2025 oenc.net All Rights Reserved
更新时间:2026/5/18 19:39:22