木材干馏wood destructive distillation
把薪材等置于隔绝空气的干馏设备中用外加热或内加热方式使其分解的一种热解工艺。通过热解可以得到木炭、木醋液、木焦油和木煤气等产物。
干馏原料 干馏以薪炭材、森林采伐剩余物,以及森林抚育和间伐的杂木作原料。可分3类:第一类是硬阔叶树材,如水青冈、桦、麻栎、苦槠、榆、槭等;第二类是软阔叶树材,如杨、椴、柳等;第三类是针叶树材,如马尾松、红松、云杉等。木材干馏工厂大都选用薪炭材,或低廉的加工剩余物作原料。
木材的干燥对干馏产品得率和成本都很重要。木材干燥程度与干馏的热效能、醋酸浓度、炭的质量都有直接影响。因此,木材在干馏之前需要进行干燥,含水率最好在10~20%范围内,不宜超过25%。干燥方法有人工、天然两类。天然干燥,即堆垛气干法,这需要1年以上的时间和占用较大的堆垛场地。人工干燥采用干燥设备,可以在较短时间达到较低的含水率。如将木材装在车内通过隧道式干燥室利用烟道气进行干燥。较新型的人工干燥法是采用直立式连续干燥室,将木材切成一定长度,用输送机从干燥室顶部进口进入,从上部通入烟道气(温度调节在200℃以下)加热,干燥蒸发的水分和废烟气由下口排出。干燥的木材从室的下部由输送机送出。(见木材天然干燥、木材人工干燥)
干馏过程 木材为一复杂的有机综合体,在热解中会产生一系列复杂的化学反应。当加热到275℃时木材开始放热反应,放出大量的热,同时产生大量的热解产物。木材干馏可分4个阶段:❶预热和再干燥阶段。由低温升到120℃,主要是木材中水分的蒸发,升到170℃,木材开始热解。
❷吸热反应阶段。温度在170~275℃之间,木材化学组成开始发生变化,半纤维素和木材组成中的不稳定部分发生热解,产生二氧化碳和一氧化碳,同时生成醋酸等。
❸放热反应阶段。温度到达275℃时,开始放出大量热量。反应物除水外,有醋酸、甲醇、木焦油和木煤气等。因木材放出热量各不相同,终了温度不完全一致。
❹木炭烧成阶段。根据对木炭质量要求,一般升温到400℃以上。也可以提高到500℃烧制成质量较高的木炭。
干馏设备 主要由干馏釜(窑、炉)和冷凝、回收设备组成。可分内热式和外热式两类,中国采用外热车辆式干馏釜和内热立式干馏釜。
外热车辆式干馏釜 间歇操作,直径约2米,长约7米的卧式干馏釜可容纳料车两辆,共装薪材约15立方米。干馏釜炉体的结构见图1。干馏釜卧放在炉体上,一端密封,另一端有用法兰连接的釜门,釜底装设轨道,料车可沿轨道送入釜内。干馏釜上部有蒸汽气体出口管与冷凝系统相连。使用时,将料车装入干馏釜后密闭釜门,燃烧炉点火,热烟气从炉子的釜下纵向烟道经侧烟孔进入环形烟道加热干馏釜,通过釜壁传热,使釜内木材升温热解。为了使干馏釜的温度前后一致,环形烟道分隔成前、中、后三部分,进入的烟气分别通向三条平行的釜上纵向烟道中,其后端都装设铁闸板,分别控制烟气流量,使三部分的干馏釜壁均匀加热。
木材干馏得到的液体和气体产物,以蒸汽气体的

图1 车辆式干馏釜炉体结构1.燃烧炉;2.釜下纵向烟道;3.侧烟孔;4.隔墙;
5.支座;6.环形烟道;7.横向烟道;8.插板;9.釜上
纵向烟道;10.气体蒸汽出口管; 11.干馏釜
形式通过上部出口进入旋风分离器和塔板式焦油分离器,初步分离木焦油。焦油分离器有3~4层塔板,使蒸汽气体中的木焦油冷凝分离,下部有蛇管,通入蒸汽或冷水,以调节温度,使保持102~120℃左右。蒸汽气体再送入列管冷凝器和洗涤器冷凝回收木醋液。木煤气洗涤塔后装设排风机,以降低系统压力,并将木煤气送入干馏炉内燃烧,以节约燃料。与干馏釜门相对的位置上有木炭冷却器,装有轨道与干馏釜连通,干馏完毕时,将盛木炭的料车趁热转入木炭冷却器,密闭后用冷水从外部喷淋进行冷却,并立即将新料车装入干馏釜内进行下一次干馏,以缩短生产周期,节约燃料。每次操作周期约24小时。
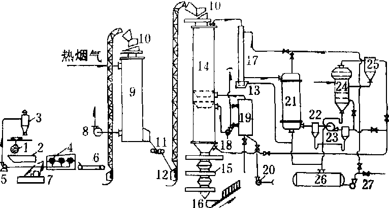
内热立式干馏釜 利用木材干馏本身产生的木煤气燃烧得到的热烟气作为载热体,送入干馏釜内部加热木材,在开工初期或木煤气量不足时,可燃烧煤气或重油。工艺流程见图2。

图2 内热立式干馏釜工艺流程
1.原木捆;2.料仓一给料器;3.锯屑旋风分离器;4.断材机;5.风机;6.传送带;7.劈柴斧;8.烟道气风机;9.干燥器;10.水封;11.传送带;12.斗式提升机;13.焦油水封;14.干馏釜;15.闸板阀;16.木炭提升机;17.前冷凝器;18.吸风机;19.燃烧一混合室;20.鼓风机;21.冷凝-冷却器;22.雾滴捕集器;23.风机;24.泡沫吸收器;25.旋风分离器;26.木醋液收集器;27.泵
干馏釜的操作是半连续式的,每隔15~30分钟卸料和加料一次。加料器采用双重闸板结构,使加料时釜内的蒸汽气体不致外逸,避免干馏产物的损失。经干燥的原料从顶部加入干馏釜,自上而下经干燥区进一步蒸发水分。在炭化区用循环载热体加热炭化;在煅烧区煅烧木炭,继续分出挥发物质,使木炭的固定碳含量达到指标要求。在木炭冷却区用冷木煤气冷却木炭,使温度降低到40~60℃,然后经卸炭器卸出。卸炭器由3个阀门组成: 第一个是针形阀,用来隔断炭层;第二个是闸板阀;第三个是翻板阀。卸炭时,由上而下按顺序逐个开、关各阀门。载热体由煅烧区进入干馏釜,由下向上通过炭化区和干燥区,与木材热解的蒸汽气体产物一起从干馏釜上部出口管引出,送入前冷凝器和冷凝—冷却器分离木醋液和木焦油,再经泡沫吸收器分离甲醇等低沸点组分,冷却到20~30℃的木煤气送干馏釜下部木炭冷却区冷却木炭,并使木煤气预热,然后送入燃烧—混合室。燃烧得到的高温烟气与冷木煤气混合,得到500~600℃的载热体从第一个锥形漏斗下面送入干馏釜。在正常情况下,当木材含水率在15%以下时,利用木煤气燃烧的热量可保证干馏釜热量自身循环。
干馏产物与用途 经过干馏得到的热解产物有木炭、木醋液、木焦油、木煤气、木沥青等。阔叶树材和针叶树材干馏时得到的主要产品见表。木炭大多作商品,或再加工成活性炭。木煤气直接作干馏用的补充燃料。在正常运转中,不需补充其他燃料。
木材干馏产物产率(重量%)表
| 树种 产物 | 白桦 | 山毛榉 | 松树 |
木 炭 二氧化碳 一氧化碳 甲 烷 不饱和碳氢化合物 醋 酸 甲 醇 丙 酮 乙酸甲酯 木焦油 可溶性焦油和其他有机物 水 分 | 31.80 9.96 3.32 0.54 0.19 7.08 1.60 0.19 0.02 7.93 8.15 27.81 | 34.97 10. 90 4.22 0.47 0.20 6.04 2.07 0.20 0.03 8.11 5.89 26.58 | 37.83 10.13 3. 74 0.59 0.23 3.50 0.88 0.18 0.01 11.79 8.03 22.27 |
木醋液澄清时分两层,上层是澄清木醋液,下层是沉淀焦油。木醋液为许多化合物的水溶液,黄褐色,比重为1.025~1.050,其中有大量水分,含10~20%的各种化合物,约有40多种脂族化合物和10多种芳香族与杂环化合物。木醋液经间歇或连续的精馏设备进行脱醇,分离粗甲醇并加工成工业甲醇、丙酮酯、木醇油等。脱醇后的木醋液可用中和法制成醋石(醋酸钙)或醋酸钠,并可再加工成醋酸,或者用醋酸乙酯萃取法直接制得醋酸。(见木醋液)
沉淀焦油是黑色粘稠的油状液体,有焦烟味,比重1.01~1.10,其中含量最大的是酚类(10~20%),还含酸类、酯类、醛类、呋喃化合物、烃类和碳水化合物等。
木焦油加工在整个干馏工艺上占有重要的位置。通过木焦油的脱水和分馏,得到45~48%的酸水、轻油和重油,余下为木沥青。轻油(110~190℃馏分)可用作燃料或作有色金属选矿用的浮选起泡剂。重油(230~310℃馏分),可制成抗氧剂或抗聚剂。杂酚油(190~230℃馏分)可制取工业杂酚、药用木馏油和愈创木酚等。木沥青量约占木焦油的45~55%,可代替煤沥青使用,也可制成建筑用木沥青增塑剂、颗粒活性炭粘结剂等。(见木焦油)
木煤气主要成分为二氧化碳、一氧化碳、甲烷、不饱和碳氢化合物和氢气等。其中除二氧化碳外,都是可燃性气体,有一定的热值,可作干馏炉的辅助燃料。
干馏得到的木炭在活化炉中高温下加入过热蒸汽,保持850~900℃的温度进行活化可制得活性炭。
木材干馏wood destructive distillation
把木材置于隔绝空气的干馏设备中,用外加热或内加热的方式使其分解的一种热解工艺。木材干馏过程大体上可分为4个阶段:
❶干燥阶段。温度为120~150℃,主要是蒸发水分。
❷吸热反应阶段。温度为150~275℃,半纤维素和木材组成中的不稳定部分发生热解,生成二氧化碳、一氧化碳和少量醋酸等。
❸放热反应阶段。温度为275~400℃,生成大量的热解产物如醋酸、甲醇、木焦油、水分和气体产物,并放出大量反应热。
❹木炭煅烧阶段。温度为400~500℃,继续分出挥发物质,煅烧温度越高,木炭的固定碳含量越大。所用设备有外热式和内热式干馏釜两类。干馏得到的蒸汽气体产物经冷凝分离,可得木醋液、木焦油和木煤气。固体产物是木炭。液体产物经进一步加工可制取醋酸、甲醇、木焦油抗聚剂、工业杂酚、木沥青增塑剂等产品。